Sobre Nosotros
- Empresa
- Clientes
- Puntos destacados técnicos
- Ventajas
- Historia de la Compañía
- Facilidad para el medio ambiente
- Patentes
- Control de calidad
- R&D
- Mucking Loader Manual
- Mucking Loader Descripción técnica
- Mucking Loader Operation Descripción
- Mucking Loader Maintenance
- Mucking Loader Notas sobre la operación
- Manual de Roadheader
- Roadheader Descripción técnica
- Mantenimiento de Roadeheader
- Notas de Roadheader
- Método de Operación Roadheader
- Mine Shuttle Manual del coche
- Mantenimiento de vehículos de lanzamiento de minas
- Mine Shuttle Car Operation
- Mine Shuttle Car Descripción técnica
- Notas del coche de la lanzadera de la mina
- Mantenimiento de la locomotora de trole
- Manual de Mantenimiento de Perforación Jumbo
- Contáctenos
Roadheader Descripción técnica
A. Sistema hidráulico
Breve introducción: Todas las máquinas del roadheader de EBH45 aredriven por el sistema hidráulico, que es accionado directamente por un motor eléctrico de 75 kilovatios. Este motor puede conducir directamente dos bombas de desplazamiento variable:
(1) Las dos bombas de desplazamiento variable suministran por separado el suministro de aceite a dos circuitos hidráulicos de aceite.
(2) La bomba delantera es una bomba de pistón de desplazamiento variable de detección de carga. Controla el desplazamiento de la máquina y el funcionamiento del cilindro a través de la válvula piloto.
(3) La bomba trasera es una bomba de pistón de desplazamiento variable que controla la rotación de la cabeza de corte.
1. Funciones del Sistema Hidráulico
El sistema hidráulico controla:
(1) Viajar de la máquina del roadheader.
(2) Rotación de la cabeza de corte.
(3) Rotación de la rueda estelar.
(4) Actuación del mecanismo de transporte.
(5) Frente y atrás, hacia arriba y hacia abajo, así como movimiento de izquierda y derecha de la cabeza de corte.
(6) Ascenso y descenso de la placa de pala.
(7) Ascensión y descenso del dispositivo de apoyo posterior.
2. Bomba de aceite y motor hidráulico
La estación de bombeo es accionada por un motor eléctrico de 75kW. A través de la combinación de la bomba de aceite de desplazamiento variable y la válvula piloto, la presión se envía por separado a los mecanismos de corte, carga, transporte y desplazamiento, así como el motor hidráulico y el cilindro de aceite del dispositivo de apoyo posterior. La hoja de rodaje tiene nueve cilindros en total: 3 cilindros de trabajo para el brazo de corte, 2 cilindros de elevación, 2 cilindros de pesca para el brazo de corte y 2 cilindros de elevación para el dispositivo de apoyo posterior.
3. Consola
(1) La consola se monta con palo de funcionamiento, manómetro, indicador de temperatura del aceite y termómetro de agua.
(2) El movimiento de todos los cilindros de aceite y motores hidráulicos se controla mediante el funcionamiento de los palos.
(3) La presión y la temperatura de todos los circuitos de aceite pueden detectarse mediante el manómetro y el termómetro.
4. Circuito de carga y transporte
(1) El motor de la rueda estelar (circuito de carga y transporte) es accionado por una bomba de pistón de desplazamiento variable y su motor hidráulico es controlado por el aceite de la bomba (presión de la bomba: 20MPa).
(2) El motor del transportador es accionado por una bomba de pistón de desplazamiento variable de potencia constante, y su motor hidráulico es controlado por el aceite de la bomba (presión de la bomba: 25MPa).
(3) La válvula de inversión del mecanismo de carga y transporte está montada debajo de la consola. La rotación en sentido horario y antihorario del mecanismo de carga y transporte es controlada por el stick de accionamiento.
5. Circuito de viaje
(1) El circuito de desplazamiento es accionado por una bomba de pistón de desplazamiento variable, y los dos motores hidráulicos que controlan por separado el desplazamiento izquierdo y derecho son controlados por el aceite a presión de la bomba (presión: 31,5 MPa).
(2) La válvula de inversión del motor hidráulico está integrada en la válvula multitándem piloto.
6. Circuito Piloto
(1) Todas las operaciones de la máquina son controladas por válvulas piloto.
(2) Hay 13 válvulas pilotadas en total.
(3) Los conjuntos piloto de suministro de aceite incluyen la válvula de la fuente de aceite piloto, el filtro piloto y la válvula de seguridad del piloto.
(4) Presión: 3.5MPa.
7. Circuito de cilindros hidráulicos
(1) El circuito del cilindro hidráulico es accionado por una bomba de pistón de desplazamiento variable de detección de carga.
(2) El aceite de la bomba controla por separado la rotación, tres cilindros de aceite del brazo de corte, el cilindro de aceite de la placa de pala y el soporte posterior.
(3) Ajuste la presión de la rotación en 29.5MPa y la presión del cilindro del aceite en 27MPa.
(4) El circuito de soporte hidráulico está diseñado con un bloqueo hidráulico.
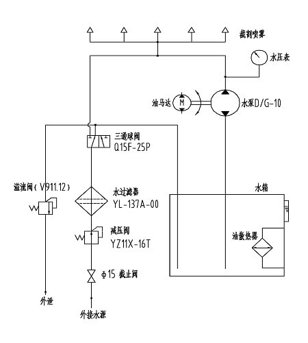
B. Sistema de refrigeración por pulverización
El principio del sistema de refrigeración por pulverización se muestra como sigue:

Breve introducción: Todas las máquinas del roadheader de EBH45 aredriven por el sistema hidráulico, que es accionado directamente por un motor eléctrico de 75 kilovatios. Este motor puede conducir directamente dos bombas de desplazamiento variable:
(1) Las dos bombas de desplazamiento variable suministran por separado el suministro de aceite a dos circuitos hidráulicos de aceite.
(2) La bomba delantera es una bomba de pistón de desplazamiento variable de detección de carga. Controla el desplazamiento de la máquina y el funcionamiento del cilindro a través de la válvula piloto.
(3) La bomba trasera es una bomba de pistón de desplazamiento variable que controla la rotación de la cabeza de corte.
1. Funciones del Sistema Hidráulico
El sistema hidráulico controla:
(1) Viajar de la máquina del roadheader.
(2) Rotación de la cabeza de corte.
(3) Rotación de la rueda estelar.
(4) Actuación del mecanismo de transporte.
(5) Frente y atrás, hacia arriba y hacia abajo, así como movimiento de izquierda y derecha de la cabeza de corte.
(6) Ascenso y descenso de la placa de pala.
(7) Ascensión y descenso del dispositivo de apoyo posterior.
2. Bomba de aceite y motor hidráulico
La estación de bombeo es accionada por un motor eléctrico de 75kW. A través de la combinación de la bomba de aceite de desplazamiento variable y la válvula piloto, la presión se envía por separado a los mecanismos de corte, carga, transporte y desplazamiento, así como el motor hidráulico y el cilindro de aceite del dispositivo de apoyo posterior. La hoja de rodaje tiene nueve cilindros en total: 3 cilindros de trabajo para el brazo de corte, 2 cilindros de elevación, 2 cilindros de pesca para el brazo de corte y 2 cilindros de elevación para el dispositivo de apoyo posterior.
3. Consola
(1) La consola se monta con palo de funcionamiento, manómetro, indicador de temperatura del aceite y termómetro de agua.
(2) El movimiento de todos los cilindros de aceite y motores hidráulicos se controla mediante el funcionamiento de los palos.
(3) La presión y la temperatura de todos los circuitos de aceite pueden detectarse mediante el manómetro y el termómetro.
4. Circuito de carga y transporte
(1) El motor de la rueda estelar (circuito de carga y transporte) es accionado por una bomba de pistón de desplazamiento variable y su motor hidráulico es controlado por el aceite de la bomba (presión de la bomba: 20MPa).
(2) El motor del transportador es accionado por una bomba de pistón de desplazamiento variable de potencia constante, y su motor hidráulico es controlado por el aceite de la bomba (presión de la bomba: 25MPa).
(3) La válvula de inversión del mecanismo de carga y transporte está montada debajo de la consola. La rotación en sentido horario y antihorario del mecanismo de carga y transporte es controlada por el stick de accionamiento.
5. Circuito de viaje
(1) El circuito de desplazamiento es accionado por una bomba de pistón de desplazamiento variable, y los dos motores hidráulicos que controlan por separado el desplazamiento izquierdo y derecho son controlados por el aceite a presión de la bomba (presión: 31,5 MPa).
(2) La válvula de inversión del motor hidráulico está integrada en la válvula multitándem piloto.
6. Circuito Piloto
(1) Todas las operaciones de la máquina son controladas por válvulas piloto.
(2) Hay 13 válvulas pilotadas en total.
(3) Los conjuntos piloto de suministro de aceite incluyen la válvula de la fuente de aceite piloto, el filtro piloto y la válvula de seguridad del piloto.
(4) Presión: 3.5MPa.
7. Circuito de cilindros hidráulicos
(1) El circuito del cilindro hidráulico es accionado por una bomba de pistón de desplazamiento variable de detección de carga.
(2) El aceite de la bomba controla por separado la rotación, tres cilindros de aceite del brazo de corte, el cilindro de aceite de la placa de pala y el soporte posterior.
(3) Ajuste la presión de la rotación en 29.5MPa y la presión del cilindro del aceite en 27MPa.
(4) El circuito de soporte hidráulico está diseñado con un bloqueo hidráulico.
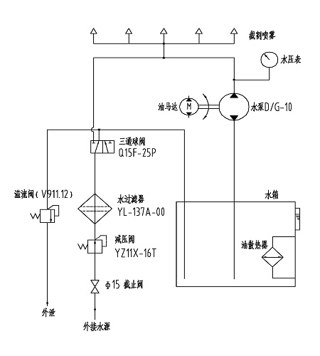
B. Sistema de refrigeración por pulverización
El principio del sistema de refrigeración por pulverización se muestra como sigue:

Productos relacionados

English
Русский
Español
Français
Português
العربية




