Sobre Nós
- Empresa
- clientes
- Destaques Técnicos
- Vantagens
- História da Empresa
- Facilidade Ambiental
- Patentes
- Controle de qualidade
- R&D
- Mucking Loader Manual
- Mucking Loader Descrição técnica
- Mucking Loader Operation Descrição
- Mucking Loader Manutenção
- Mucking Loader Notas de Operação
- Roadheader Manual
- Roadheader Descrição Técnica
- Manutenção do Roadeheader
- Notas do Roadheader
- Método de Operação Roadheader
- Mine Shuttle Manual do carro
- Mine Shuttle Car Maintenance
- Operação Mine Shuttle Car
- Mine Shuttle Car Descrição Técnica
- Notas do carro da canela da mina
- Manutenção de locomotivas de trole
- Manual de Manutenção de Jumbo de Perfuração
- Contate-Nos
Roadheader Descrição Técnica
A. Sistema Hidráulico
Breve introdução: Todas as máquinas do roadheader de EBH45 aredriven pelo sistema hidráulico, que é psto diretamente por um motor elétrico de 75 kW. Este motor pode dirigir diretamente duas bombas variáveis do deslocamento:
(1) As duas bombas de deslocamento variável separadamente supplyoil para dois circuitos hidráulicos de óleo.
(2) A bomba dianteira é uma bomba de pistão de deslocamento variável sensível à carga. Ele controla o deslocamento da máquina eo funcionamento do cilindro através da válvula piloto.
(3) A bomba traseira é uma bomba de pistão de deslocamento variável que controla a rotação da cabeça de corte.
1. Funções do Sistema Hidráulico
O sistema hidráulico controla:
(1) Viagem da máquina de roadheader.
(2) Rotação da cabeça de corte.
(3) Rotação da roda em estrela.
(4) Actuação do mecanismo de transporte.
(5) Frente e para trás, para cima e para baixo, assim como movimento esquerdo e direito da cabeça de corte.
(6) Ascensão e descida da pá.
(7) Ascensão e descida do dispositivo de apoio traseiro.
2. Bomba de óleo e motor hidráulico
A estação de bombeamento é conduzida por 75kW motor elétrico. Através da combinação de bomba de óleo de deslocamento variável e válvula piloto, a pressão é enviada separadamente para os mecanismos de corte, carregamento, transporte e deslocamento, bem como o motor hidráulico eo cilindro de óleo do dispositivo de apoio traseiro. A rodovia tem nove cilindros no total: 3 cilindros de trabalho para o braço de corte, 2 cilindros de içamento, 2 cilindros de dobra para o braço de corte e 2 cilindros de içamento para o dispositivo de apoio traseiro.
3. Consola
(1) O console é montado com bastão de funcionamento, medidor de pressão, medidor de temperatura de óleo e termômetro de água.
(2) O movimento de todos os cilindros de óleo e motores hidráulicos é controlado operando as varas.
(3) A pressão ea temperatura de todos os circuitos de óleo podem ser detectadas pelo manómetro e pelo termómetro.
4. Circuito de carga e transporte
(1) O motor de roda em estrela (circuito de carga e transporte) é accionado por bomba de pistão de deslocamento variável eo seu motor hidráulico é controlado pelo óleo da bomba (pressão da bomba: 20MPa).
(2) O motor transportador é accionado por bomba de pistão de deslocamento variável de potência constante, e o seu motor hidráulico é controlado pelo óleo da bomba (pressão da bomba: 25MPa).
(3) A válvula de inversão do mecanismo de carga e transporte está montada sob a consola. A rotação no sentido horário e anti-horário do mecanismo de carga e transporte é controlada pelo bastão de operação.
5. Circuito de viagem
(1) O circuito de deslocação é accionado pela bomba de pistão de deslocamento variável, e ambos os motores hidráulicos que controlam separadamente o deslocamento esquerdo e direito são controlados pelo óleo de pressão da bomba (pressão: 31,5 MPa).
(2) A válvula de inversão do motor hidráulico está integrada na válvula piloto multi-tandem.
6. Circuito Piloto
(1) Todas as operações da máquina são controladas por válvulas piloto.
(2) Existem 13 válvulas operadas por piloto no total.
(3) Os conjuntos de alimentação de óleo piloto incluem a válvula da fonte de óleo piloto, o filtro piloto ea válvula de segurança do piloto.
(4) Pressão: 3.5MPa.
7. Circuito do Cilindro Hidráulico
(1) O circuito do cilindro hidráulico é accionado pela bomba de pistão de deslocamento variável sensível à carga.
(2) O óleo da bomba controla separadamente a rotação, três cilindros de óleo do braço de corte, o cilindro de óleo da pá e o suporte traseiro.
(3) Ajustar a pressão de rotação a 29.5MPa ea pressão do cilindro do óleo em 27MPa.
(4) O circuito de suporte hidráulico é projetado com um bloqueio hidráulico.
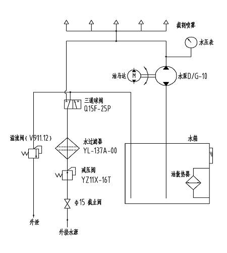
B. Sistema de arrefecimento por aspersão
O princípio do sistema de arrefecimento por aspersão é mostrado da seguinte forma:

Breve introdução: Todas as máquinas do roadheader de EBH45 aredriven pelo sistema hidráulico, que é psto diretamente por um motor elétrico de 75 kW. Este motor pode dirigir diretamente duas bombas variáveis do deslocamento:
(1) As duas bombas de deslocamento variável separadamente supplyoil para dois circuitos hidráulicos de óleo.
(2) A bomba dianteira é uma bomba de pistão de deslocamento variável sensível à carga. Ele controla o deslocamento da máquina eo funcionamento do cilindro através da válvula piloto.
(3) A bomba traseira é uma bomba de pistão de deslocamento variável que controla a rotação da cabeça de corte.
1. Funções do Sistema Hidráulico
O sistema hidráulico controla:
(1) Viagem da máquina de roadheader.
(2) Rotação da cabeça de corte.
(3) Rotação da roda em estrela.
(4) Actuação do mecanismo de transporte.
(5) Frente e para trás, para cima e para baixo, assim como movimento esquerdo e direito da cabeça de corte.
(6) Ascensão e descida da pá.
(7) Ascensão e descida do dispositivo de apoio traseiro.
2. Bomba de óleo e motor hidráulico
A estação de bombeamento é conduzida por 75kW motor elétrico. Através da combinação de bomba de óleo de deslocamento variável e válvula piloto, a pressão é enviada separadamente para os mecanismos de corte, carregamento, transporte e deslocamento, bem como o motor hidráulico eo cilindro de óleo do dispositivo de apoio traseiro. A rodovia tem nove cilindros no total: 3 cilindros de trabalho para o braço de corte, 2 cilindros de içamento, 2 cilindros de dobra para o braço de corte e 2 cilindros de içamento para o dispositivo de apoio traseiro.
3. Consola
(1) O console é montado com bastão de funcionamento, medidor de pressão, medidor de temperatura de óleo e termômetro de água.
(2) O movimento de todos os cilindros de óleo e motores hidráulicos é controlado operando as varas.
(3) A pressão ea temperatura de todos os circuitos de óleo podem ser detectadas pelo manómetro e pelo termómetro.
4. Circuito de carga e transporte
(1) O motor de roda em estrela (circuito de carga e transporte) é accionado por bomba de pistão de deslocamento variável eo seu motor hidráulico é controlado pelo óleo da bomba (pressão da bomba: 20MPa).
(2) O motor transportador é accionado por bomba de pistão de deslocamento variável de potência constante, e o seu motor hidráulico é controlado pelo óleo da bomba (pressão da bomba: 25MPa).
(3) A válvula de inversão do mecanismo de carga e transporte está montada sob a consola. A rotação no sentido horário e anti-horário do mecanismo de carga e transporte é controlada pelo bastão de operação.
5. Circuito de viagem
(1) O circuito de deslocação é accionado pela bomba de pistão de deslocamento variável, e ambos os motores hidráulicos que controlam separadamente o deslocamento esquerdo e direito são controlados pelo óleo de pressão da bomba (pressão: 31,5 MPa).
(2) A válvula de inversão do motor hidráulico está integrada na válvula piloto multi-tandem.
6. Circuito Piloto
(1) Todas as operações da máquina são controladas por válvulas piloto.
(2) Existem 13 válvulas operadas por piloto no total.
(3) Os conjuntos de alimentação de óleo piloto incluem a válvula da fonte de óleo piloto, o filtro piloto ea válvula de segurança do piloto.
(4) Pressão: 3.5MPa.
7. Circuito do Cilindro Hidráulico
(1) O circuito do cilindro hidráulico é accionado pela bomba de pistão de deslocamento variável sensível à carga.
(2) O óleo da bomba controla separadamente a rotação, três cilindros de óleo do braço de corte, o cilindro de óleo da pá e o suporte traseiro.
(3) Ajustar a pressão de rotação a 29.5MPa ea pressão do cilindro do óleo em 27MPa.
(4) O circuito de suporte hidráulico é projetado com um bloqueio hidráulico.
B. Sistema de arrefecimento por aspersão
O princípio do sistema de arrefecimento por aspersão é mostrado da seguinte forma:

Produtos Relacionados

English
Русский
Español
Français
Português




