- Отводом погрузчик руководство
- Техническое описание гусеничного тоннельного экскаватора типа Haggloader
- Описание работы тоннельного экскаватора типа Haggloader
- Обслуживание тоннельного экскаватора типа Haggloader
- Заметки по работе с карьерниым погрузчиком типа Haggloader
- Отводом руководство по дороге заголовка
- Техническое описание проходческого комбайна
- Обслуживание проходческого комбайна
- Заметки по использованию проходческого комбайна
- Управление проходческим комбайном
- Мой трансфер Автомобильные руководства
- Обслуживание самоходной челночной вагонетки
- Нахлестовое использование шахтных челночных вагонеток
- Техническое описание самоходной челночной вагонетки
- Заметки по использованию самоходной челночной вагонетки
- Обслуживание контактного электровоза
- Инструкция по обслуживанию буровой каретки
- Complete Туннелирование дизайн программы
- Программа строительства тоннеля, вариант 1
- Программа строительства тоннеля, вариант 2
- Программа строительства тоннеля, вариант 3
- Программа строительства тоннеля, вариант 4
- Программа строительства тоннеля, вариант 5
- Программа строительства тоннеля, вариант 6
- Программа строительства тоннеля, вариант 7
- Программа строительства тоннеля, вариант 8
Техника Комбайные машина Описание
A. Гидравлическая система
Короткое описание: Все комбайны серии EBH45 приводятся в действие гидравлической системой переменного действия. Она питается от электрического мотора мощностью 75 кВ, и этот мотор приводит в действие два набора вариативных насосов:
(1) Оба набора насосов отдельно перекачивают масло в два независимых гидравлических контура.
(2) Фронтальный насос – это поршневой чувствительный вариативный насос переменного действия. Через клапан управления он контролирует движение машины, цилиндры большой и малой стрел, вращение конвейерного мотора, храповых колес, сокращения цилиндров погрузочного механизма и задних стоек машины.
(3) Задний вариативный насос отвечает за вращение резцовой коронки.
1. Функции гидравлической системы
(1) Движение машины
(2) Вращение храповых колес
(3) Придача движения транспортировщику
(4) Вращение резцовой коронки
(5) Движение коронки вверх-вниз, вправо-влево
(6) Поднятие и опускание погрузочного механизма
(7) Поднятие и опускание задних стоек машины.
2. Масляный насос и гидравлический мотор
Насосы приводятся в действие электрическим мотором мощностью 75 кВ. При помощи вариативных насосов и регулирующих клапанов давление равномерно распределяется на режущий, транспортировочный, движущий механизм, все гидравлические моторы и цилиндры.
Всего машина оборудована девятью цилиндрами: цилиндры режущей стрелы (3 шт.), подъемные цилиндры (2 шт.), цилиндры наклона (2 шт.) и подъемные цилиндры задних стоек (2 шт.).
3. Панель управления
(1) Панель управления оснащена рычагом контроля, манометром, датчиком температуры масла и водяным термометром.
(2) Контролирует движения всех масляных цилиндров и гидравлических моторов при помощи рычагов.
(3) Показывает все необходимые данные о температуре и давлении масла.
4. Погрузочный и транспортировочный механизм
(1) Мотор храповых колес приводится в действие вариативными насосами. Его гидравлический мотор регулируется давлением масла из насосов. Создаваемое давление – 20 мПа.
(2) Мотор конвейера приводится в действие вариативными поршневыми насосами. Его гидравлический мотор регулируется давлением масла из насосов. Создаваемое давление – 25 мПа.
(3) Реверсивный клапан погрузочного и транспортировочного механизма помещен под панелью управления. Вращение данных механизмов по и против часовой стрелки управляется рычагом контроля.
5. Движущий механизм
(1) Движущий механизм приводится в действие вариативным поршневым насосом. Оба гидравлических мотора поразнь отвечают за движение право и влево при помощи сдавленного масла из насосов. Создаваемое давление – 31.5 мПа.
(2) Реверсивные клапаны гидравлического мотора интегрированы с мультитандемным регулирующим клапаном.
6. Контрольный контур
(1) Все управвление машиной производится при помощи регулирующих клапанов.
(2) Всего в машине 13 регулирующих клапанов.
(3) Контрольный контур состоит из основного регулирующего клапана, фильтра и клапана безопасности.
(4) Создаваемое давление – 3.5 мПа.
7. Система гидравлических цилиндров
(1) Система гидравлических цилиндров приводится в действие вариативным поршневым насосом.
(2) Два насоса независимо контролируют вращение резцовой коронки, три цилиндра режущей стрелы и цилиндры задних стоек.
(3) Давление вращения – 29.5 мПа, давление цилиндров – 27 мПа.
(4) Вспомогательный гидравлический контур снабжен гидравлическим замком.
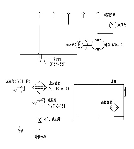
Б. Система распылительного охлаждения
Принцип работы системы распылительного охлаждения показан на картинке внизу

В резцовой коронке есть девять распылительных патрубков.
(1) Перед тем как попасть в водяной бак, вода для охлаждения проходит через клапан понижения давления и фильтр. Потом при помощи высокого давления вода распыляется из бака.
(2) Когда внешнее водяное давление привышает 1.5 мПа, воду можно распылять без применения водяного насоса и мотора.
Внимание: гидравлический мотор должен работать, если температура гидравлического масла высока. Это может понизить температуру масла до нормального уровня.




